CEMS系统使用说明
2022-03-22 科威
氧化锆氧含量分析仪使用说明
比值仪分析仪使用说明
WHQ-F系列数字温度指示仪校准办法,本办法适用于本公司生产现场运行中、简单修理后及新购进的数字温度指示仪的校准。
2022-03-21 科威
氢气分析仪使用说明
KS-BJ系列温度变送器校准办法 本办法适用于本公司生产现场运行中、简单修理后的温度变送器的校准。
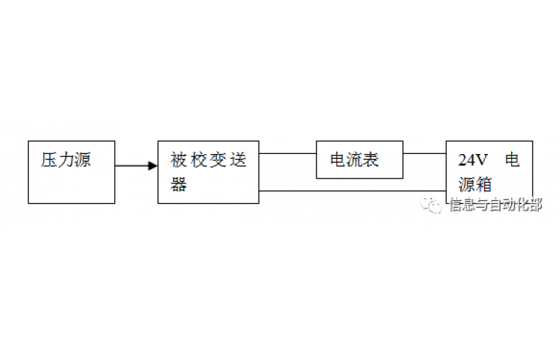
WAX-100系列压差变送器校准办法 本办法适用于本公司生产现场运行中、简单修理后及新购进的压差变送器的校准。
费希尔(FISHER)阀门定位器调试方法
2022-03-20 科威